2.1.15 SUN-ZW-□系列變壓器紅外熱成像雙視頻在線監測系統
-
廠家直供
-
1小時響應
-
48小時解決
-
12月質保
-
終身維護
- 產品說明
- 型號規格
項目案列介紹:
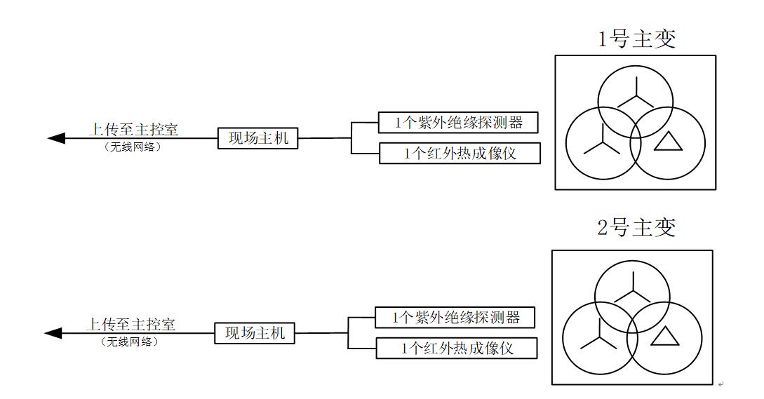
共有2臺35kV主變壓器,每臺變壓器檢測的參量及其安裝如圖2、圖3所示,各傳感器將采集的原始波形數據傳輸給變壓器監測主機進行就地數據采集、處理、分析,變壓器監測主機將處理分析后的紅外熱成像視頻數據、閃絡電弧強度、放電次數、能量、頻率等各類參量按照《輸變電設備物聯網傳感器數據規約》、《電力設備無線傳感器網絡節點組網協議》同時并發上傳到主控室的數據收發服務器上,數據收發服務器通過對實時上傳來的視頻和監測數據進行報文解析后,分發到智能監控主機中相關軟件數據處理模塊進行數據統計、模式識別并最終顯示視頻圖像、放電圖譜、歷史發展趨勢等相關信息,通過高速無線物聯網通信網絡,整個系統能夠實時監測現場各類參量,一旦任何一處有異常報警,后臺將在1秒內報警,設備安裝方式如下:
①紫外絕緣監測:采用1個日盲型紫外探測儀對變壓器進出線套管絕緣破損、劣化等故障放電進行在線監測。安裝方式:采用支架或墻壁固定日盲型紫外探測儀,并將儀器對準變壓器進出線套管。
②紅外熱成像:通過在線紅外熱成像對變壓器進出線套管、本體溫度進行在線實時監測。安裝方式:采用支架或墻壁固定紅外熱成像儀,并將儀器對準變壓器整體。

圖2 主變壓器在線監測系統結構圖

圖3 主變壓器在線系統安裝圖
③主要技術參數
設備名稱
功能名稱
性能指標
變壓器監測主機
輸入通道接口
紫外絕緣探測器(原始模擬信號輸入)
紅外熱成像儀(原始模擬信號輸入)
輸出通信(無線物聯網)
變壓器監測主機遵循《輸變電設備物聯網傳感器數據規約》、《電力設備無線傳感器網絡節點組網協議》將數據傳輸至數據收發服務器
供電電源
DC 24V
安裝方式
開關柜內壁吸附式
紫外絕緣探測器
探測方式
日盲型紫外探測
檢測光波頻段
250nm-300nm
靈敏度
300PC
檢測扇面角
150—1650
探測距離
20-30米
信號輸出方式
原始模擬信號輸出
安裝方式
支架式或壁掛
紅外熱成像傳感器
鏡頭類型
熱成像鏡頭
可見光鏡頭
熱成像傳感器類型
氧化釩非制冷型
熱成像參數
分辨率
384*288
響應波段
8~14μm
視場角
990*66.40
測溫范圍
-20℃~400℃
精度
±3℃
可見光分辨率
200W
溫度顯示
最高溫度點、最低溫度點、平均溫度
信號輸出方式
原始模擬信號輸出
安裝方式
支架式或壁掛
SUN-ZW-□系列





